Durability test, also known as fatigue test and life test, is a test to measure the durability of products.
At present, the main gap between many domestic hydraulic components and the world's advanced level lies in reliability. The reliability of hydraulic components is mainly determined by the following two factors.
Permanent manufacturing quality stability
Or quality consistency. The first factor that determines the stability of quality is the staff with the lowest level and the most sloppy work among all relevant staff in all links in the entire production chain from raw material storage to product packaging. Serious quality inspection can make up for this defect to a certain extent, but any subsequent inspection cannot 100% eliminate the loopholes, and there is always a chance of success if you want to take advantage of the loopholes to get past the test. Therefore, quality stability can only be continuously improved if all relevant employees consciously and conscientiously participate in total quality management and persist in it for a long time. It is achieved by careful management.
Excellent design performance
Excellent performance not only includes those steady-state and dynamic characteristics, but also includes the durability that must be determined through long-term and high-intensity tests. Although there have been many studies and theoretical calculation methods on the fatigue life of materials, due to the influence of many practical factors, the durability of hydraulic components still needs to be tested by actual tests. Through the durability test, it is possible to understand the level achieved, find out the reasons that affect the durability, and improve it. Therefore, it is very important to do a good job in durability testing. It is unwise to spend money to ask others to do durability tests on your behalf, just like spending money to ask others to go sightseeing on your behalf. Because doing durability tests is very helpful to improve the company's own research and development capabilities.
Doing durability tests is really expensive. But if you can do these preparations:
- Clarify the purpose of the test;
- In-depth analysis of the test piece and application occasion;
- Well-planned experiments;
- Develop a detailed test plan; then, carefully test and sort out a complete report to obtain data with a relatively wide reference value.
These aspects are discussed below.
Durability tests have different purposes, and the test programs vary accordingly.
The compliance test is to assess whether the performance of the tested piece meets the standard requirements under the specified working conditions and within the specified continuous working time. The mechanical industry standards formulated by China have made recommendations on the durability tests of some hydraulic components.
The current version of the standard for hydraulic components
Durability test
Hydraulic gear pump JB/T70412006 full load 3000h or overload 100h or impact 400,000 times
Hydraulic vane pump JB/T70392006 continuous full load for 3000 hours, or 100,000 shocks after continuous overload for 600 hours, or 300,000 shocks after continuous overload for 360 hours
Hydraulic axial piston pump JB/T70432006 full load 2400h; or full load 1000h + overload 10h + impact 100,000 times; or overload 25h + impact 100,000 times
Hydraulic motor JB/T108292008 full load 1000h, or overload 10h, or impact 100,000 times
Cycloidal hydraulic motor JB/T102062010 is overloaded for 10 hours, then reversing 50,000 times and fully loaded for 1000 hours
Low-speed high-torque motor JB/T87282010* After 1000 hours of full load, change direction 50,000 times and then overload for 10 hours
Hydraulic cylinder JB/T102052010 stroke>100km
Hydraulic relief valve JB/T103742013*25-80 million times
Hydraulic unloading overflow valve JB/T103712013*45-650,000 times
Hydraulic pressure reducing valve JB/T103672014*20-700,000 times
Hydraulic sequence valve JB/T103702013*40-1 million times
Hydraulic one-way valve JB/T103642014*15-25 million times
Hydraulic electromagnetic reversing valve JB/T103652014*5-10 million times
Hydraulic multi-way reversing valve JB/T87292013*25-50 million times
It is important that before the durability test, especially after the durability test, the performance test should be performed on the tested piece to check the impact of the durability test on the performance of the tested piece. This kind of test should usually be organized and implemented by the quality inspection department independent of the R&D, design and manufacturing department, as long as it meets the working conditions and time recommended by the standard, or the number of cycles. This type of test is only carried out on random samples of batches of products. Therefore, it can be said to be a test between the sample test and the factory test, because on the one hand, it is only done on individual products, on the other hand, the tested piece must have the characteristics of the series of products, that is, the material used to make the series of products , equipment, and craftsmanship can truly reflect the characteristics of the series of products. The working life depends on the geometric dimensions of product design, materials, processes, and quality management in the manufacturing process. Therefore, when there are major changes in design, process, materials, and corresponding management, the durability test of the product must be performed again.
fulfill the contract
Assess whether the products supplied to users meet the requirements agreed upon by both parties.
It should be noted that the durability requirements in industry standards are universal. In fact, the working life is a system engineering issue, which is also related to the application occasions. The durability requirements of different application occasions vary greatly. For example, when a relief valve is used as a constant pressure valve that is normally open and a safety valve that is opened once in a while, the requirements for durability are very different. For another example, the durability of hydraulic pumps used in occasions with small impacts, such as cranes, and those used in occasions with large impacts, such as excavators, is also very different. Therefore, it is more scientific and reasonable to conduct durability tests to determine the usable life according to the application conditions required by customers.
Simply hand over the new trial-manufactured samples directly to the OEM to put them on the host to test the durability, which has the following limitations:
-Try it on the test bench, it is easy to run 24 hours a day, but it is not so easy to try it on the host;
-Trying on the test bench, intensive tests can be used, that is, the main conditions that affect the life of the components are concentrated, the load exceeds the rated working conditions, high pressure, high speed, high frequency, etc., and the results can be obtained in a short period of time. But it is very difficult to strengthen the test if it is installed in the host. Because, in this way, all parts of the entire host will be subjected to abnormal loads, and even cause security incidents;
-Because the duration of the test on the main engine may be as long as one or two years, it is actually not easy to make the working conditions of the test representative.
Compare
Put multiple samples, especially one advanced level, and one newly developed by ourselves, in the same environment, in the same test circuit, and under the same working conditions, to conduct tests to find gaps and improve The performance of its own products, strive to surpass competitors, and compete for the market. Because the enterprise makes products, in the final analysis, it is to occupy a place in the market. This kind of test usually does not have a scheduled test time, as long as a convincing conclusion can be drawn.
R&D and Improvement
In the process of product development and improvement, the durability test of samples can predict or verify the weak links and dangerous parts of the structure, so as to improve the design or improve the process level. If the change of the wear amount of the main friction pair is measured at the same time in the test, it can provide a basis for estimating the service life of the product. This kind of test is generally organized by the R & D department itself. Now, it is increasingly combined with modern design tools such as digital simulation and finite element analysis to improve efficiency and shorten the development cycle. The purpose of the test should be fixed in writing in the form of test task statement, test contract, research and development task statement, etc., as the basis for further test preparation.
After the purpose of the test is clarified, according to the existing theory and experience, the tested piece, the application occasion, and the factors affecting the durability of the tested piece should be analyzed as deeply as possible. At this time, the tested piece should not be regarded as a black box. Because, the deeper the analysis, the greater the harvest. Analysis can be carried out from the following aspects.
(1) The composition, material and processing technology of the test piece.
(2) Function and working method. General steady-state and dynamic tests should have been carried out on the test piece, and its performance has been fully understood.
(3) Application occasions and requirements. Different applications have different performance requirements. For example, a wire-wound cylindrical compression spring is the most common component found in hydraulic components. If it is only used for the spool reset of ordinary solenoid valves, it only needs to generate a certain reset force after the spool moves and the spring is compressed, and the requirements for linearity and repeatability are not high. If it is used in an electric proportional throttle valve to convert the electromagnetic force generated by the electric proportional coil into the displacement of the spool, then it is expected to have good repeatability and high linearity. When it is used in the relief valve, the spring is compressed by the adjusting screw to generate elastic force, which acts on the valve core. At this time, the performance requirement is between the former two. It is hoped that the repeatability is good, and the linearity is not so important.
(4) For the factors affecting durability, it is necessary to pre-analyze the application conditions to conjecture the possible various factors and their consequences. For example:
- The wear of the matching motion pair exceeds the limit;
- Sealing ring wear and failure;
- The spring is fatigued and broken;
- Fatigue damage to components, such as cracks at the welds of hydraulic cylinders;
- Corrosion and aging of materials, etc.
The event that loses the specified function during the test is called failure, also called failure. Faults can be divided into two categories: one is sudden faults in which hydraulic components cannot work normally due to damage to parts, which can be called hard faults. The other type is the gradual decay type fault whose performance gradually drops below the minimum limit, such as poor sealing performance, gradual increase of leakage, and gradual change of controlled pressure and flow rate, which can be called soft fault. Fatigue damage, generally a hard failure. Wear is often caused by soft failures. If the product has been on the market for some time, actual usage and malfunctions should also be investigated. If it is a new product, investigate similar products on the market. Before the test, you should visit the manufacturing department, inspect the production process, management, and understand the quality stability of the product, so as to determine the quantity and batches that should be sampled. There is always a gap between practice and theory, so there may still be situations beyond conjecture in the experiment. Therefore, guesswork cannot replace experimentation. And through experiments, can make up for the lack of experience and theory.
On the basis of the analysis, the entire experimental program should be carefully planned. The following aspects should be considered in planning.
(1) Special requirements Whether there are special requirements, such as special environments, such as low temperature, high temperature, high humidity, or other extreme conditions, the existing test conditions are insufficient, and it is necessary to design, manufacture and purchase, because it involves additional time and costs .
(2) The test method to be adopted Enterprise leaders hope that after the successful trial production of new products, they can be put into the market as soon as possible to obtain benefits. But if its durability is poor, and a large number of damages occur in a short period of time, especially during the shelf life, it will be a disaster for the enterprise, both economically and in terms of reputation. Therefore, in order to obtain results as soon as possible, the durability test can also consider adopting enhanced test conditions:
- high pressure;
- High pressure fluctuations - periodic changes in pressure, nearly sinusoidal, or rectangular;
- high frequency;
- even intentional addition of pollution particles.
The time required for the intensive test is shorter than that of the conventional test, but whether the test results can be converted, and how to convert it to the durability under conventional working conditions is a problem, which can usually only be grasped through a large number of comparative tests. The test time should be converted according to the predetermined number of cycles, and the test cycle required under ideal conditions should be estimated.
(3) Test system
The test system should be as simple as possible, giving up all unnecessary components. Because almost all components in the entire system are subject to endurance tests. After a test, many components in the system may have to be scrapped. It may even occur that the non-tested piece is damaged before the tested piece, which affects the progress of the test. Therefore, it is extremely uneconomical to use the so-called general test bench or comprehensive test bench for durability test. Hydraulic components with complex structures and many factors affecting durability should be disassembled for testing. For example, the swash plate plunger pump has three friction pairs: the oil distribution plate and the cylinder block, the piston and the cylinder block, and the sliding shoe and the swash plate. The stress conditions are different, the relative speed is different, and the lubrication conditions are also different. Therefore, the materials used are different, and the manufacturing process is also different. In those world-leading companies, the durability test of the entire pump is not done all at once. Generally, the wear tester is used to find suitable materials, and the durability of the plunger under different conditions is studied through a single plunger test bench. Load the oil distribution plate and the simulated cylinder block to study its durability. Do not test the durability of the complete pump until you have gained a lot of experience.
(4) Test circuit
The test circuit should focus on energy saving. Because of the long test time, almost all the input energy is converted into heat in the end, and energy is often consumed for heat dissipation.

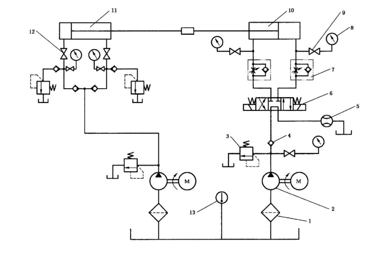
1—filter, 2—hydraulic pump, 3—relief valve, 4—one-way valve, 5—flow meter, 6—electromagnetic reversing valve, 7—one-way throttle valve, 8—pressure gauge, 9—pressure Meter switch, 10—tested cylinder, 11—loading cylinder, 12—stop valve, 13—thermometer
If this recommendation is adopted, but the circuit is changed and energy is recovered, although the operating cost of the test bench is reduced, the circuit is more complicated and the construction cost increases. If the hydraulic cylinder shown in Figure 2 is to be tested, the factors affecting its durability can be analyzed as follows.

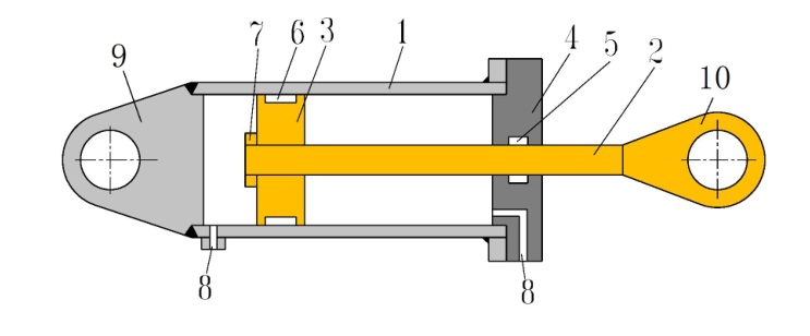
Figure 2 Schematic diagram of hydraulic cylinder
1—Cylinder barrel, 2—Piston rod, 3—Piston, 4—Front end cover, 5—Piston rod seal, 6—Piston seal, 7—Lock nut, 8—Oil inlet and outlet, 9—Rear earring, 10—Front earrings
1) The piston rod 2 of the cylinder is welded with the front earring 10, the cylinder barrel 1 and the rear end cover 9. It is the alternating force of loading that causes fatigue damage to the cylinder, end cover, piston rod, earrings and welds, which has nothing to do with the moving speed of the piston. Therefore, the front and rear earrings of the hydraulic cylinder can be fixed so that it cannot move; the piston cavity and the piston rod cavity are filled with hydraulic oil, and a two-position four-way solenoid valve is used to repeatedly load the two cavities in turn at a higher frequency. In this way, only a high-pressure pump with a small flow rate is enough, and the energy consumption is very small.
2) The piston seal 6 and the piston rod seal 5 are worn due to long-term reciprocating motion. The degree of wear mainly depends on the ratio of the roughness of the inner wall of the cylinder 1 and the surface of the piston rod 2 to the bearing area, the wear resistance of the seal and the stroke traveled, and many of them have nothing to do with the pressure on both sides. In order to examine the influence of these factors, there is no need to load, just use a pump with low pressure and high flow rate to make the piston move quickly in full stroke. In this way, energy consumption is also very little. For some types of seals, the degree of wear is also related to the pressure difference between the two sides. For this reason, you can consult the sealing ring manufacturer, or design a test bench separately, and do a comparative test to obtain comparative reference data. By adopting these approaches, the construction and operation costs of the test bench can be greatly reduced.
(5) Test suspension criterion
The test suspension (termination) criterion and corresponding detection methods should be determined according to possible failures: mechanical, hydraulic, electrical sensors, etc. Some faults, such as wear, cannot or are difficult to detect during the test, and can only be found through the dismantling process. Therefore, it is necessary to determine whether to carry out partial or complete dismantling inspection, dismantling inspection items, observation parts and dismantling inspection cycle. The disassembly and inspection cycle can be shorter at the beginning, and then gradually extended. The purpose of planning is to formulate the test program for review by relevant parties. If the test is really simple and the conditions are relatively mature, you can skip the test outline and directly draw up the test plan.
After the test outline is reviewed and approved, the test bench will be designed accordingly, and a detailed test plan will be formulated. Pay attention to the following points.
(1) Integrity of technical documents. Complete technical documents of the tested piece should be attached: name, code, drawings (assembly drawings, parts drawings), materials, production process (including heat treatment process), etc. It is required to carry out targeted and complete state records before the test: the actual processing size, shape deviation, hardness, roughness of the mating surface, etc. of the matching kinematic pair and sealing groove. Because some seemingly small details will also affect durability.
(2) Monitoring instruments. The test equipment should not only have a timing and counting instrument, but also an instrument to monitor the test suspension criterion. When the index caused by the soft fault is detected to be lower than the set value, or the hard fault is detected, the test will be stopped immediately.
(3) Automatic monitoring control protection measures. It should be considered that in order to obtain results as soon as possible, the durability test is often carried out 24 hours a day, and most of the time is left unattended. During this period, all other components in the test circuit may also have problems, and various failures may occur. Such as oil overheating, pipe burst, motor burnt, etc. Therefore, it is necessary to set up corresponding monitoring and control measures and equipment safety, especially personal safety protection measures. Such as motor thermal relay, oil temperature monitor, cooler, fuel tank oil level monitor, etc., and an oil leakage storage plate is set under the test bench. And design corresponding treatment measures: such as automatically suspending the test and sending a letter to the police at the same time. In order to avoid contamination of the hydraulic oil by a large number of wear particles, especially in the intensive test, multiple filters with high dirt-holding capacity should be set. It is best to set up an online oil pollution degree detector, because abnormal pollution is often the prelude to failure.
(4) Test record sheet. To draw up a test record sheet, at least the following items should be included: date, time, inspector, number of cycles, and items to be observed (observation situation).
(5) Disassembly and inspection record sheet. If there is a dismantling inspection, it is necessary to draw up a dismantling inspection record sheet, which stipulates which parts and which matching dimensions need to be sensory evaluated or measured.
When compiling the test report, the following points should be noted.
(1) Home page content. The name and code of the tested piece, the supplier, the date of delivery, the analysis and summary of the test results, the suggestions (options) for improving the test, etc. should be arranged on the first page of the test report, so that the leaders and those who do not need to know the details of the test Test results can be seen quickly.
(2) Detailed information. There must be detailed information about the tested piece: drawings (assembly drawings, parts drawings, including actual measured dimensions), materials, production (heat treatment) processes, etc.
(3) The location of the measuring point. The position and code of the measuring point shall be marked in the test system and circuit. It would be advisable to attach a photo of the test setup.
(4) Original records. Retaining the original handwritten test record form and the original dismantling record form can increase the credibility of the test.
(5) Test suspension record. The test suspension or suspension record should be true and detailed: the time of failure, the number of cycles, the phenomenon of failure, which part has what failure, troubleshooting measures, etc. These are extremely valuable for improving the design of the DUT.
(6) Suggestions for improvement. In fact, this point should not be written by the experimenter. After the test, the tester has a fairly deep understanding of the device under test, and it is very normal to have some ideas for improvement, but it should not be part of the test report. Improvement is the responsibility of the design department. Because conducting experiments is to be a referee, requiring fairness and objectivity. It is the coach's business to raise suggestions for improvement. Being both a referee and a coach can often affect fairness. The more complete the test report, the greater the reference value. Because the materials are the same, the processing technology is the same, the size fit is similar, and the force is similar, the durability should also be similar. Even if it is a world-class large enterprise, it is impossible to conduct durability tests on all its products, and many of them are determined by analogy. In order to do a good job in hydraulic testing, in addition to advanced testing equipment, it is also necessary to have specialized knowledge and rich experience, and more importantly, a serious working attitude.
Do a good job in the durability test and improve the grade of domestic hydraulic components!